江蘇錫川化工設備有限公司
堅持標準化生產,確保品質如一
江蘇錫川化工設備有限公司地處風景秀麗的太湖之濱,北依滬寧高速,京滬高鐵,南距環太湖高速,蘇南碩放國際機場,東接無錫經濟開發區,京杭大運河,312國道, 環境交通好。
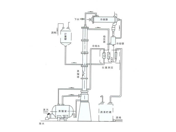
我公司專業制作:精餾塔、酒精回收塔、甲醇回收塔、乙醇回收塔、蒸餾塔、換熱器/冷凝器系列、化工儲罐、發酵/提取/過濾設備、離心式刮板薄膜蒸發器刮板蒸發器/多效蒸發器、短程蒸餾、刮片機系列、反應釜/反應鍋系列、發酵罐/提取罐/濃縮罐系列、化工儲罐/填料塔系列、生物柴油設備...
MORE












讓我們來看看蒸餾塔的工作原理